Sound Design/Engineering Portfolio

The History of Tom Jones: One Act Play

6A UIL OAP STATE QUalifier

For The History of Tom Jones, our director envisioned the production in the style of Commedia dell'Arte, emphasizing exaggerated physicality and slapstick humor. Inspired by this concept, I researched Commedia traditions and explored how sound could enhance the performance beyond conventional theatrical scoring.

Recognizing that slapstick cartoons are a direct descendant of Commedia, I chose to craft a soundscape reminiscent of Hanna-Barbera-style sound effects—playful, exaggerated, and perfectly timed to accentuate movement. My goal was to make sound its own character, interacting with actors as naturally as their castmates. Every cue was deliberate; I embraced the philosophy that sound should never exist simply to fill silence but should instead amplify movement, punctuate transitions, or enhance mood.

I wanted my design to stand out in a positively noticeable way. With over 100 sound cues, the show continually evolved as we travelled. With this show I challenged myself to focus purely on creative storytelling through sound.

This project has pushed me to think beyond what I know and embrace a more expressive, interactive approach, making sound an integral part of the performance's energy and comedic timing.

LINK TO CUE SHEET

Performance Videos

Newsies

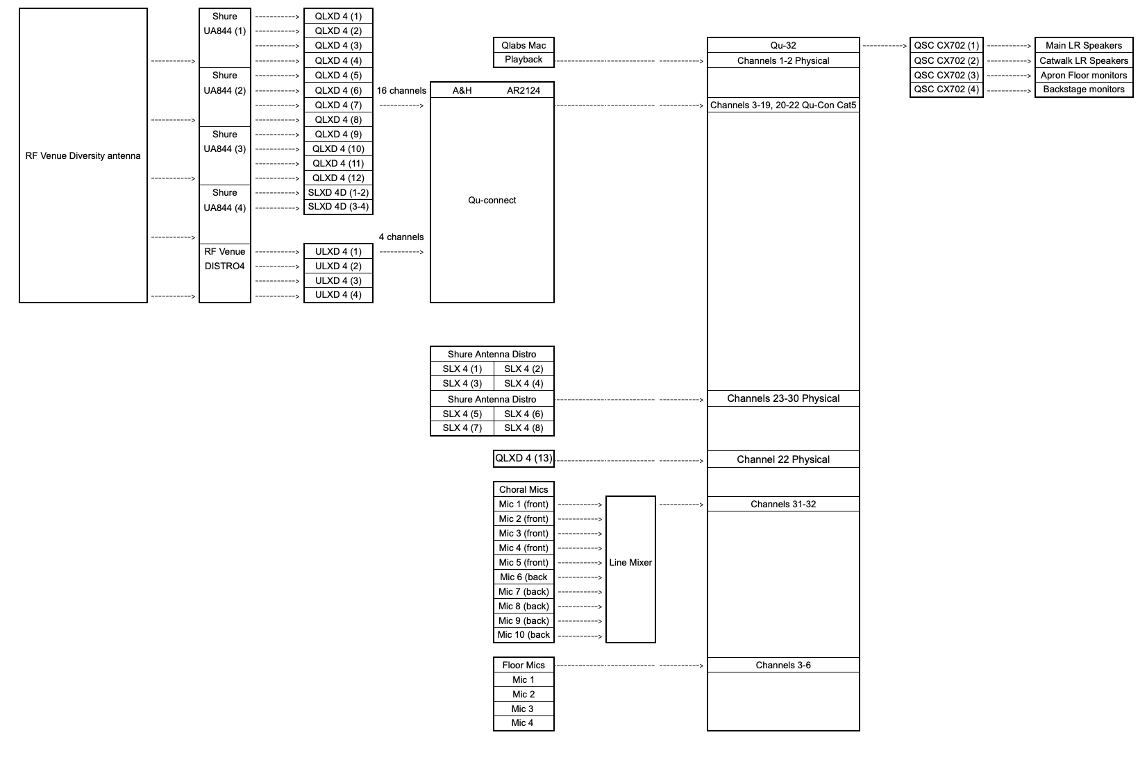
For our main stage production of Newsies, I’ve taken on the role of system engineer and sound technician, designing and implementing the audio system necessary to support a large-scale musical. Before I began working with the department, they were limited to 16 wireless microphones and lacked an antenna distribution system. The receivers were inefficiently mounted in a window, which caused frequent signal dropouts. On my own time, I learned about RF wireless technology and designed a more reliable system to accommodate the needs of the show. I built RF distribution towers to organize all the microphones in one place, using an RF diversity omnidirectional antenna to pick up the signal for 20 mics, while the rest are supported by paddle antennas on either side of the control booth. This new setup significantly improved signal consistency and coverage.

To streamline the system, I also integrated an Allen & Heath power rack, connecting the receiver outputs to the Qu32 mixer via a Qu-Connect Cat5 cable. This configuration is essential for running Newsies, as we are working with 29 wireless microphones, 10 hanging choir mics, and 4 floor mics for tap dancing. With only 32 input channels on the board, I have to manage the I/O routing throughout the performance, switching between the Qu-Connect signal and other physical sources as needed. This flexibility is critical for handling the large number of inputs required by the production.

Another challenge I faced was the Qu32’s limitation of 4 DCAs (Digitally Controlled Amplifiers), which wasn’t sufficient for managing a show of this size. Through personal research and practice, I learned how to use custom scenes and route only the speaking actors’ microphones into the faders during specific scenes, allowing for more efficient control. Previously, the department didn’t use scenes at all, relying on manual muting and adjusting faders for over 20 inputs—an unreliable method that often resulted in errors, especially with only one board operator.

This greatly increased work flow and efficiency of the sound team; instead of having to worry scrambling through 32 faders line by line, I was able to completely focus on mixing the show to sound as good as possible.

Blue Stockings

Blue Stockings performed by Hutto High School Theatre for UIL One Act Play. For the sound design of Blue Stockings, my approach was anchored in the unifying production concept of the clash between the old and the new. The narrative of the play, which centers on women fighting for their right to graduate in the face of opposition from the college’s administration and male students, provided a rich thematic backdrop for my design. The tension between these two forces—progressive women striving for change and the traditionalists clinging to the past—was central to my sound choices implementing artists such as Clara Schumann to compliment the themes.

For my design, I choice to use music composed from 1896 and before in order to fit the time period of the show. I edited tracks to make them sound more realistic for the time period, I delved into nature recording in order to make ambient tracks, and I began experimenting with foley for various sound effects during the show.

This was the first show that I was in that travelled. Since we travelled, I had to design my own sound system. Given the UIL’s 7-minute setup constraint, I had to engineer a sound system that could be deployed swiftly. My signal flow involved using a Mac with QLab for playback, feeding into the Peavey Aureus mixer, with audio panned left and right to control the sound directionality. The mixer output was then routed via XLR cables into a two-channel amplifier, which fed the sound into strategically placed stage left and stage right speakers. These speakers were arranged in a frame around the set, with upstage speakers on tripods to better fill the auditorium space and ensure sound coverage.

Before each performance, during our 40-minute rehearsal, I used Open Sound Meter software and a Sonarworks SoundID Reference Measurement Microphone to tune the system to the acoustics of each new auditorium. This involved generating pink noise measurements to fine-tune the EQ on the mixer, ensuring optimal sound quality and coverage. I spiked the locations of all equipment to streamline setup on the day of performance, allowing me to focus on sound checks within the limited setup time.